產品簡介
一、ZZYP自力式壓力調節閥用途與特點:
ZZYP自力式壓力調節閥是由閥體、閥座、閥芯、平衡彈簧等部件組成,是一種無需外加能源,利用被調節介質自身壓力變化來進行自動調節的閥門,是根據力學原理將被控介質引入執行機構產生力作用推動,控制閥芯元件上下位移達到自動調節,閥前或閥后恒壓或減壓的節能型產品。該產品最大的特點是能在無電、無氣的場所工作,壓力設定值在運行中可隨意調整。采用快開流量特性,動作靈敏、密封性能好,廣泛應用于石油、化工、電站、輕工、印染等各種工業設備中氣體、液體、蒸汽等介質壓力的自動控制。
本系列產品執行機構有:薄膜式、活塞式兩種;作用形式有:閥前壓力調節(泄壓持壓型),閥后壓力調節(減壓穩壓型);附設隔溫冷凝罐可在≤350℃溫度下使用。根據不同的工況條件可選用不同的閥芯結構型式以及不同執行機構,以達到最佳的控制效果。
閥前調節壓力(K)型、閥后調節壓力(B)型
二、ZZYP自力式壓力調節閥主要零件材料:
|
材料代號 |
C(WCB) |
P(304) |
R(316) |
|
|
主要 |
閥體 |
WCB(ZG230-450) |
ZG1Cr18Ni9Ti(304) |
ZG1Cr18Ni12Mo2Ti(316) |
|
閥芯、閥座 |
1Cr18Ni9Ti(304) |
1Cr18Ni9Ti(304) |
1Cr18Ni12Mo2Ti(316) |
|
|
閥桿 |
1Cr18Ni9Ti |
1Cr18Ni9Ti |
1Cr18Ni12Mo2Ti |
|
|
膜片 |
丁睛橡膠、乙丙橡膠、氯丁膠、耐油橡膠 |
|||
|
膜蓋 |
A3、A4鋼涂四氟乙烯 |
|||
|
填料 |
聚四氟乙烯、柔性石墨 |
|||
|
彈簧 |
60Si2Mn |
|||
|
導向套 |
HPb59-1 |
|||
三、ZZYP自力式壓力調節閥主要技術參數
|
公稱通徑DN(mm) |
20 |
25 |
32 |
40 |
50 |
65 |
80 |
100 |
125 |
150 |
200 |
|||
|
額定流量系數Kv |
- |
- |
- |
- |
- |
- |
- |
- |
- |
- |
- |
|||
|
額定行程(mm) |
8 |
10 |
14 |
20 |
25 |
40 |
50 |
|||||||
|
允許壓差(MPa) |
2.5 |
2.0 |
1.6 |
1.0 |
||||||||||
|
公稱壓力(MPa) |
1.6 4.0 6.4 |
|||||||||||||
|
流量特性 |
快開 |
|||||||||||||
|
壓力調節范圍(KPa) |
15~50、40~80、60~100、80~140、120~180、160~220、200~260、240~300、 |
|||||||||||||
|
調節精度(%) |
±5 |
|||||||||||||
|
工作溫度℃ |
液體≤120;氣體≤80;帶冷凝器和散熱片≤350(適用于高溫工況) |
|||||||||||||
|
適用介質 |
執水、氣體、蒸汽、低粘度介質 |
|||||||||||||
|
允許泄漏量 |
硬密封(L/h) |
單座≤10-4×閥額定容量(IV級);雙座、套筒≤5×10-3閥額定容量(II級 |
||||||||||||
|
軟密封(ml/min) |
0.15 |
0.30 |
0.45 |
0.60 |
0.90 |
1.7 |
4.0 |
6.75 |
||||||
|
減壓比 |
最大 |
10 |
||||||||||||
|
最小 |
1.25 |
|||||||||||||
四、ZZYP自力式壓力調節閥外形連接尺寸

|
公稱通徑(DN) |
20 |
25 |
32 |
40 |
50 |
65 |
80 |
100 |
125 |
150 |
200 |
|||
|
L |
PN16、40 |
150 |
160 |
180 |
200 |
230 |
290 |
310 |
350 |
400 |
480 |
600 |
||
|
PN64 |
230 |
230 |
260 |
260 |
300 |
340 |
380 |
430 |
500 |
550 |
650 |
|||
|
B |
383 |
512 |
603 |
862 |
1023 |
1380 |
1800 |
|||||||
|
H |
壓力 |
15~140 |
475 |
520 |
540 |
710 |
780 |
840 |
880 |
915 |
||||
|
130~300 |
455 |
500 |
520 |
690 |
760 |
800 |
870 |
880 |
||||||
|
280~500 |
450 |
490 |
510 |
680 |
750 |
790 |
860 |
870 |
||||||
|
480~1000 |
445 |
480 |
670 |
740 |
780 |
850 |
860 |
|||||||
|
600~1500 |
445 |
570 |
600 |
820 |
890 |
950 |
1000 |
|||||||
|
1000~2500 |
445 |
570 |
600 |
820 |
890 |
950 |
1000 |
|||||||
|
A |
壓力 |
15~140 |
φ280 |
φ308 |
||||||||||
|
130~300 |
φ230 |
|||||||||||||
|
280~1000 |
φ176 |
φ194 |
φ280 |
|||||||||||
|
600~2500 |
φ85 |
φ96 |
||||||||||||
|
導壓管接口螺紋 |
M16×15 |
|||||||||||||
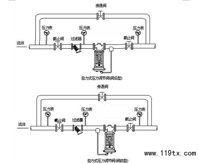
五、ZZYP自力式壓力調節閥安裝典型
訂貨須知:
⒈自力式壓力調節閥產品型號與名稱
⒉自力式壓力調節閥公稱通徑DN
⒊自力式壓力調節閥連接形式
⒋自力式壓力調節閥公稱壓力和壓差
⒌自力式壓力調節閥額定流量系數KV
⒍自力式壓力調節閥流量特性
⒎自力式壓力調節閥適用溫度
⒏自力式壓力調節閥閥體和閥內組件材料
⒐自力式壓力調節閥是否帶附件以便為您正確選型

